安徽省建筑科学研究设计院 石团团,沈念俊
以典型皖南传统民居为研究对象,结合厢房“地笼”设计太阳能低温热水地板辐射采暖系统改善室内冬季的热环境。在TRNSYS模拟平台上建立了太阳能地板辐射采暖的系统模型,包括环境参数处理、建筑模型、集热系统、蓄热系统、供暖系统及结果输出六个子系统,在TRNSYS中进行动态模拟。模拟结果表明:冬季采暖时,十二、一、二月份室内温度达到16℃以上的时间分别占到总时间的88.6%、81.1%和86.8%;太阳能保证率分别为34.0%、23.5%和29.5%,系统在皖南地区的运用是可行的。经济性分析表明太阳能热水地板辐射采暖系统具有较低的采暖能耗和较好的经济效益。
关键词:传统民居,太阳能,低温地板辐射采暖,TRNSYS
一、引言
随着城镇化的快速发展,国内很多地方都出现千城一面、万镇同貌的现象,因此对传统建筑特色的保护及室内环境营造技术的挖掘是非常重要的。皖南民居在选址布局上依山傍水,重视与自然环境的融合,创造出良好的气候环境。建筑构造体系为厚外墙、薄屋顶、木隔墙,结合封闭外墙及狭小天井的建筑空间组合,室内环境特点鲜明。皖南民居关于热环境的研究表明冬季室内存在潮湿、昏暗、采光不足等缺点。皖南传统民居夏季隔热效果相对较好,室内主观感受较为阴凉,厅堂通风较好因而较为舒适;而冬季舒适度较差,冬季建筑保温效果及气密性较差,冬季寒冷的室外环境波动对室内热舒适性影响较大,在应对寒冷气候方面皖南建筑防寒功能显得尤为不足,并且当地目前基本靠火桶采暖,这也反应出传统民居围护结构与能源利用方式的缺陷,迫切需要采取一系列措施去深入解决这种现状。
国内外对传统民居开展了大量研究[1-3],在传统民居室内环境方面的研究目前可以分为传统民居生态设计经验挖掘和室内环境营造机理的认识[4-11]。对于皖南传统民居的研究[12-14],主要集中在通风环境的模拟分析和建筑热环境参数的实测上,因此,针对皖南民居冬季室内热环境较差的问题亟需提出相应改善措施。
二、典型皖南传统民居太阳能低温辐射采暖系统
1. 馀庆堂建筑概况
馀庆堂为典型的清代民居,二进五厢,花砖贴门墙,“凤”字墙头,俗称“卷龙屋”。单体房间及组合而成的整体建筑体现出进紧凑的布局特征,是集约土地的极致表现,馀庆堂平面如图1所示。天井底部地面设置有水槽排水,并布置有花草、假山盆景增加内部空间的景致与美感。庭院不同于天井的高深,庭院围墙一般较矮,更易于接纳阳光,解决生活中的晾晒问题。

图1 馀庆堂平面图
2. 太阳能低温辐射采暖系统设计
以较低的室内温度来考虑村镇住宅建筑的冬季采暖需求,可以适当的降低住宅建筑能耗,也为室内采暖系统及围护结构的合理设计提供可能。将村镇冬季室内采暖计算温度的范围设置在14~16℃之间是合适的,本文选择室内设计温度为16℃。

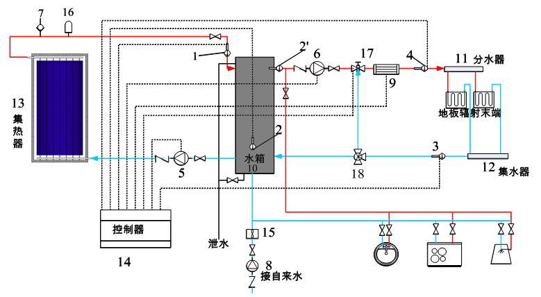
1、2、3、4-温度传感器;5-集热侧循环泵;6-采暖侧循环泵;7-排气阀;8-补水泵;9-电加热器;10-蓄热水箱;11-分水器;12-集水器;13-集热器;14-控制器;15-自来水表;16-膨胀阀;17、18-三通阀
图2 太阳能低温热水地板辐射采暖系统
考虑到厢房地面为架空地笼,为地板辐射末端的铺设创造了有利条件,而低温地板辐射采暖系统的供水温度在35~45℃即可满足需求,节能性及舒适性方面,都较为适合与太阳能系统结合。因此,针对馀庆堂东厢房1、2两个居住空间设计太阳能低温热水地板辐射采暖系统,以期改善冬季室内湿冷环境[15]。
冬季白天太阳辐射强度较大时,太阳辐射能被集热板吸收并传递给内部介质,加热由蓄热水箱下部流入到集热器的冷水送入蓄热水箱上部。蓄热水箱内热水由采暖侧循环泵提供动力,经分水器进入室内地板辐射末端,回水最终经集水器进入蓄热水箱底部。如此反复循环将热量供给室内,水箱中热水贮热量不足时,开启供水管路上的辅助电加热器。夏季和过渡季节关闭采暖系统供回水处的管道阀门,蓄热水箱热水用于盥洗、淋浴等生活热水[16]。
表1 太阳能低温热水地板辐射采暖系统设备汇总表
设备 | 选型 | 参数 |
平板集热器 | - | 并联,集热器效率45%,(1×2)m2×3块 |
供热侧循环泵 | 100w微型家用增压泵 | 最大流量0.4-1m3/h,最大扬程6-10m,转速2800r/min,管径25mm |
集热侧循环泵 | 90w微型家用增压泵 | 最大流量0.4-1m3/h,最大扬程6-10m,转速2800r/min,管径15mm |
蓄热水箱 | - | 容积300L,高度1830mm,热损失系数为2.5kJ/(hr·m2·K) |
地热盘管 | 交联聚乙烯管 | 导热系数0.35W/(m2·k) |
辅助热源 | 电加热设备 | 安装在供水管路上,功率3.04kW |
保温层 | 岩棉 | 厚度30mm |
3.系统模型
系统集热侧主要有平板集热器、蓄热水箱、集热侧循环泵、控制器、气象参数等组成。系统集热侧流程图如图3所示。系统负荷侧主要有蓄热水箱、辅助加热器、控制器、地板辐射供暖房间、数据读取器、方程运算器、气象参数等组成。系统供暖侧的流程如图4所示。

图3 集热侧流程图

图4 供暖侧流程图
太阳能集热器与蓄热水箱之间循环采用温差循环方式。集热器出口水温T1与蓄热水箱下部水温T2温差T1-T2≥5℃,集热侧循环加热泵开启;当T1-T2<2℃,表明集热器与水箱之间已经充分进行了热交换,循环加热泵停止工作。供暖侧主要根据地板表面温度对供热水泵启停进行控制。即当地板温度高于25℃时水泵关闭,低于24℃时开启。
蓄热水箱中的水温可能超过地板采暖的供水温度,供、回水管路上安装三通阀,通过调控三通阀门,当水箱中的温度高于45℃,地板采暖循环泵开启的同时开启三通阀,把适量的回水与供水热水混合以提供规定的稳定供水温度。蓄热水箱的出口温度<35℃时,打开辅助加热器。
基于TRNSYS模拟软件构建系统模型,如图5所示。

图5 太阳能低温热水地板辐射采暖系统仿真模型
三、模拟结果分析
1. 太阳能低温热水地板辐射采暖系统室内温度

图6 室内温度及地板表面温度分布图
冬季12-2月在太阳能低温热水地板辐射采暖系统运行下,2个东厢房的室内温度及地板温度随时间的变化如图6,模拟结果分析如表2。东厢1较东厢2的温度稍低,主要是其相对位置决定的,东厢2位于东厢1与厅堂之间,与室外直接接触的外围护面积相对较少。
表2 室内温度模拟结果
月份 | 东厢1(℃) | 东厢2(℃) | 16℃以上时间占总时间比例% | 太阳能保证率% | ||||
平均温度 | 最高温度 | 最低温度 | 平均温度 | 最高温度 | 最低温度 | |||
12 | 17.28 | 24.67 | 13.71 | 17.85 | 24.91 | 14.81 | 88.56 | 33.96 |
1 | 15.93 | 21.22 | 13.46 | 17.12 | 21.93 | 13.74 | 81.12 | 23.52 |
2 | 16.90 | 24.37 | 13.46 | 17.39 | 24.51 | 14.73 | 86.79 | 29.47 |
2. 集热器日效率分析

图7 12-2月集热器日效率分布
集热器日效率与太阳辐射的关系可知:集热器日效率在12月6日最大,达到55%;部分由于阴雨天太阳辐射较小,集热器日效率最小时为0。12月份集热日效率平均为33.15%,1月份集热日效率平均为29.33%,2月份集热效率日平均为31.77%,可见,皖南地区由于太阳能辐射量及自身气候等原因,冬季的太阳能集热器效率相对偏低。
3.水箱温度与供水温度关系分析

图8 水箱出水温度及供水温度分布(1月份)
由一月份水箱出水温度及室内供水温度可知:水箱出水温度最高为46.9℃,最低为24.51℃;当水箱出水温度小于35℃时,辅助加热器开启,将温度加热到35℃后关闭,当水箱温度高于35℃时,供水温度与水箱水温一致,且水箱温度过高时回水与供水混合,避免供水温度过高导致地板温度超过舒适范围。一月份供水平均温度为30.54℃。由于系统辅助热源的存在,水箱回水温度较高,使得整个冬季水箱内温度保持在24℃以上。
4. 节能效益分析
将电辅助加热的太阳能热水系统与电锅炉、燃气锅炉的能耗进行对比分析。表3 给出了3 种方案的动态费用年值[17] 。电辅助加热的太阳能采暖系统的动态费用年值最低,具有最好的经济性。随着常规能源价格的增长,太阳能采暖系统经济性优势会越来越明显。
表3 各方案动态费用年值计算表
系统 方案 | 能源 类型 | 年能耗tce | 初投资(万元) | 初投资折算值(万元) | 设备寿命(年) | 年运营成本(万元) | 动态费用年值(万元) |
太阳能+电辅助 | 电 | 0.35 | 1.03 | 0.12 | 15 | 0.26 | 0.38 |
电锅炉 | 电 | 0.52 | 2.25 | 0.34 | 10 | 0.40 | 0.74 |
燃气锅炉 | 天然气 | 0.54 | 2.49 | 0.37 | 10 | 0.21 | 0.58 |
四、结论
1.系统运行特性表明,厢房内温度控制基本满足了皖南地区室内温度需求。十二、一、二月份厢房室内平均温度分别为17.57℃、16.53℃和17.15℃,16℃以上的时间分别占到总时间的88.56%、81.12%和86.79%。
2.当地太阳能资源情况决定了系统太阳能保证率较为一般,十二、一、二月太阳能保证率分别为33.96%、23.52%和29.47%;冬季的太阳能集热器日效率相对偏低。
3.相较于电锅炉、燃气锅炉,电辅助加热的太阳能采暖系统的动态费用年值最低,为0.38万元,燃油锅炉和电锅炉的动态费用年值分别是电辅助加热的太阳能采暖系统的1.94倍和1.52倍。
因此,系统在皖南地区的运用是可行的,太阳能热水地板辐射采暖系统具有较低的采暖能耗和较好的经济效益。
